Directory
Brands
SkyTrak manuals
Special machinery
3606 Service Manual
Manual

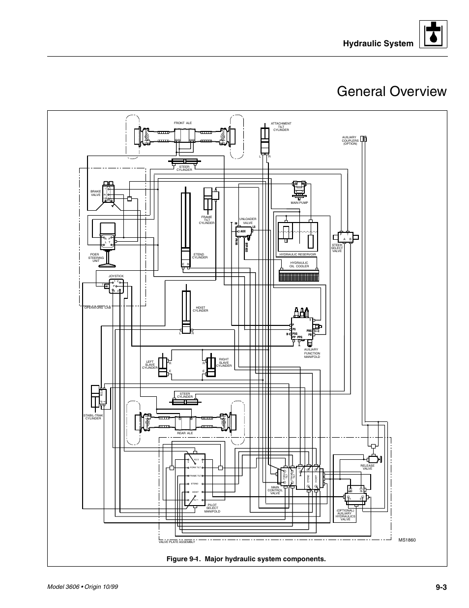
General overview, Hydraulic system, Figure 9–1. major hydraulic system components – SkyTrak 3606 Service Manual User Manual

Page 197

  • Text mode
  • Original mode
General overview, Hydraulic system, Figure 9–1. major hydraulic system components | SkyTrak 3606 Service Manual User Manual | Page 197 / 412 General overview, Hydraulic system, Figure 9–1. major hydraulic system components | SkyTrak 3606 Service Manual User Manual | Page 197 / 412
Pages: 1 … 195 196 197 198 199 … 412
  • wrong Brand
  • wrong Model
  • non readable
See also other documents in the category SkyTrak Special machinery:
  • 3606 Operation Manual (168 pages)
  • 3606 Parts Manual (238 pages)
  • 6036 Operation Manual (110 pages)
  • 6042 Operation Manual (170 pages)
  • 6042 Operation Manual (154 pages)
  • 6036 Operation Manual (180 pages)
  • 6036 Parts Manual (300 pages)
  • 6042 Parts Manual (364 pages)
  • 6036 Parts Manual (462 pages)
  • 6036 Service Manual (280 pages)
  • 6036 Service Manual (342 pages)
  • 10042 Service Manual (230 pages)
  • 10042 Service Manual (276 pages)
  • 6036 Service Manual (460 pages)
  • 10054 Operation Manual (200 pages)
  • 10054 Operation Manual (208 pages)
  • 10042 Operation Manual (196 pages)
  • 8042 Operation Manual (190 pages)
  • 6042 Operation Manual (196 pages)
  • 6042 Operation Manual (188 pages)
  • 6036 Tier II Operation Manual (188 pages)
  • 10054 Parts Manual (388 pages)
  • 10054 Parts Manual (590 pages)
  • 6042 Parts Manual (466 pages)
  • 10042 Service Manual (906 pages)
  • 6042 Service Manual (544 pages)
  • 8042 (412 pages)
Home Brands Popular manuals Recently added
Manuals Directory

© 2012–2025, azmanual.top
All rights reserved.