Out of production, Mighty max hydronic boiler, Page 17 – LAARS Mighty Max HH (Sizes 320M - 400M) - Installation, Operation and Maintenance Instructions User Manual
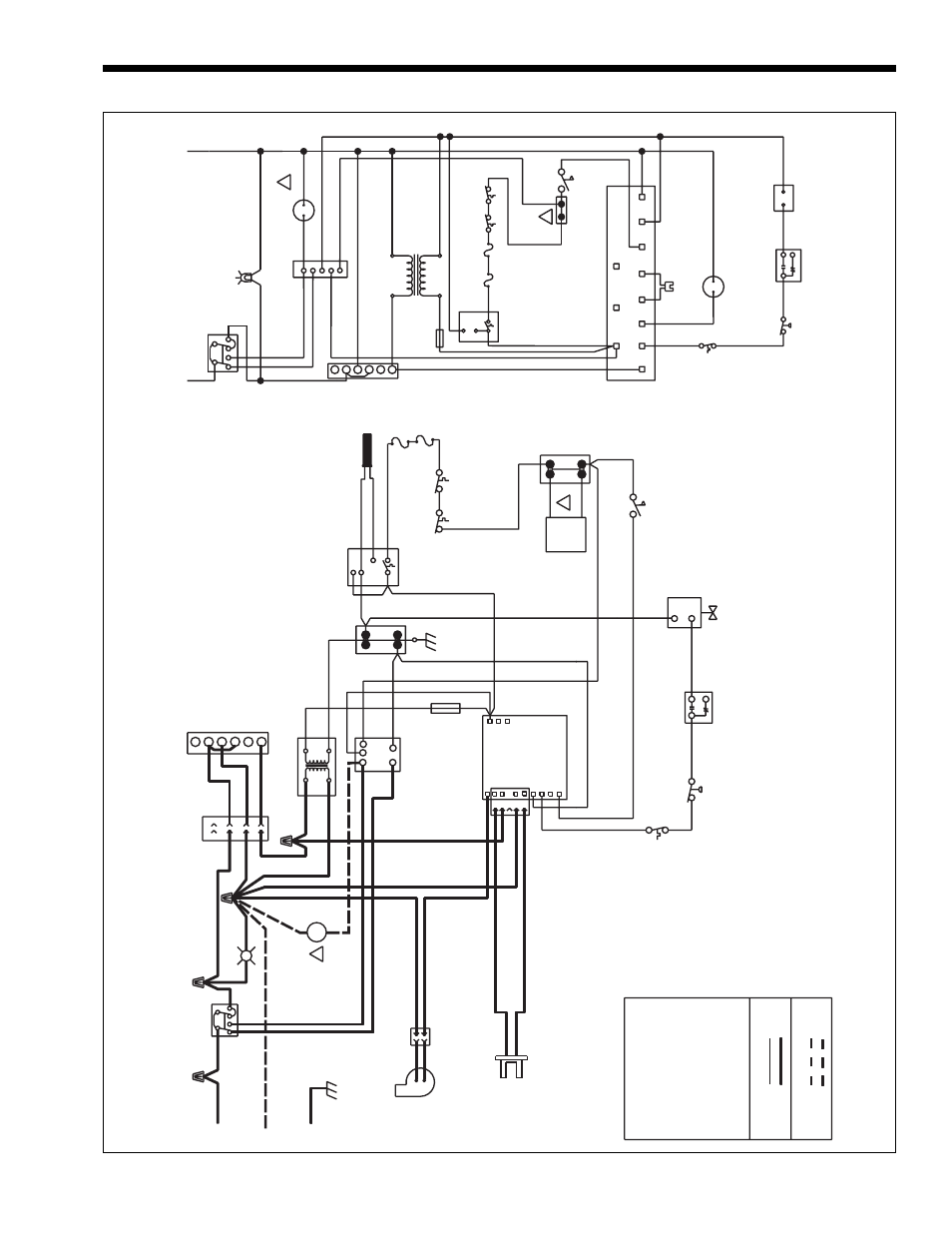
Page 17: Figure 12. wiring diagram

Mighty Max Hydronic Boiler
Page 17
Figure 12. Wiring Diagram.
CONNECTION
DIAGRAM
LIGHT
BK
COM
NO
24V
COM
BL
R
FUSIBLE LINK
FA
N
115V
24V
115V/60
Hz
POWER
SUPPL
Y
W
FUSE 2AMP
IND S1 L1
FS/S2
MV1 P.SW TH
Y
FIELD
INTERLOCK
P
PRE.P LO
BL
R
(REMOVE JUMPER
WHEN USED)
GROUNDING
JUNCTION
GAS
VAL
VE
IGNITER
TRANSFORMER
IGNITION
TEMPERA
TURE
SENSOR
SENSOR
24V
AC
BL
W
W
BK
BK
L2
GND
4
3
2
1
6
TIME
O
HOT
NEUTRAL
CONDUCT
OR
GROUNDING
BK
BK
BL
BK
R
BR
W
BK
BK
BR
W
G
BR
WW
BK
BK
W
BK
BR
BK
BK
W
R
R
R
R
R
Y
SWITCH
R
Y
BR
Y
Y
Y
BL
TR
TH
COLOR
LEGEND
FACT
OR
Y
WIRING
24V 115V FIELD
WIRING
24V 115V
NOTES:
2.
THE
DENOTES
OPTIONAL
COMPONENTS.
*
3.
REMOVE
JUMPER
WHEN
USING
FIELD
INTERLOCK.
4.
ELECTRICAL
WIRING
MUST
BE
IN
ACCORDANCE
WITH
ANSI/NFP
A
70
AND
THE
LA
TEST
EDITION
OF
CANADIAN
ELECTRICAL
CODE.
5.
IF
ANY
OF
THE
ORIGINAL
WIRE
AS
SUPPLIED
WITH
THE
APPLIANCE
MUST
BE
REPLACED,
IT
MUST
BE
REPLACED
WITH
1.
ALL
WIRING
TO
BE
105°C,
600V
WIRE
RA
TING
.
APPLIANCE
MA
TERIAL
(105°C)
OF
EQUIV
ALENT
GAUGES
(A
WG).
C
NC
NO
FUSIBLE LINK
MANUAL
RESET
HIGH
LIMIT
HIGH
LIMIT
AUT
O
RESET
CONTROLLER
TEMPERA
TURE
CONTROL
DELA
Y
LOW
W
ATER
CUT
OFF
POWER
ON
TOGGLE
COMBUSTION
BK
SWITCH
TEMP
BURNER
ST
ACK
PRESSURE
SWITCH
C
NO
NC
SCHEMA
TIC
WIRING
DIAGRAM
BR
VENTURI
DIFFERENTIAL
PRESSURE
SWITCH
ST
ACK
PRESSURE
SWITCH
BURNER
TEMPERA
TURE
SWITCH
6.
PUMP
IS
FIELD-SUPPLIED.
SWITCH
FLOW
BR
SWITCH
FLOW
BR
TH
TR
*
P
1
2
3
4
5
5
1
2
4
3
P
DIFFERENTIAL
VENTURI
PRESSURE
SWITCH
IGNITER
COMBUSTION
FA
N
M
GAS
VAL
VE
LINK
FUSIBLE
CONTROL
TEMPERA
TURE
24V
AC
COM
L1
MV1
IND
PRE.P
S1
FS/S2
LO
COM
NO
24V
FUSIBLE LINK
FUSE
LWCO
6
24V
115V
RELA
Y
PUMP
2
3
4
1
LIGHT
POWER
ON
CONTROL
IGNITION
TH
GND
L2
MANUAL RESET
HIGH LIMIT
RESET
LIMIT
*
HIGH
AUT
O.
XFMR
M
PUMP
3
POS.
SWITCH
HOT
NEUTRAL
PUMP
6
M
BK
-
BLACK
W
-
WHITE
R
-
RED
Y
-
YELLOW
BL
-
BLUE
BR
-
BROWN
O
-
ORANGE
G
-
GREEN
P
-
PURPLE
BR/Y
-
BROWN
WITH
YELLOW
BL/Y
-
BLUE
WITH
YELLOW
3
6
3
OUT OF
PRODUCTION
