Search
Directory
Brands
SAF manuals
Spare parts
OPAL SS6
Manual
7 opal with shorted scr option, Opal with shorted scr option – SAF OPAL SS6 User Manual
Page 41
Text mode
Original mode
OPAL SS6 Reduced Voltage Starters
Page 34
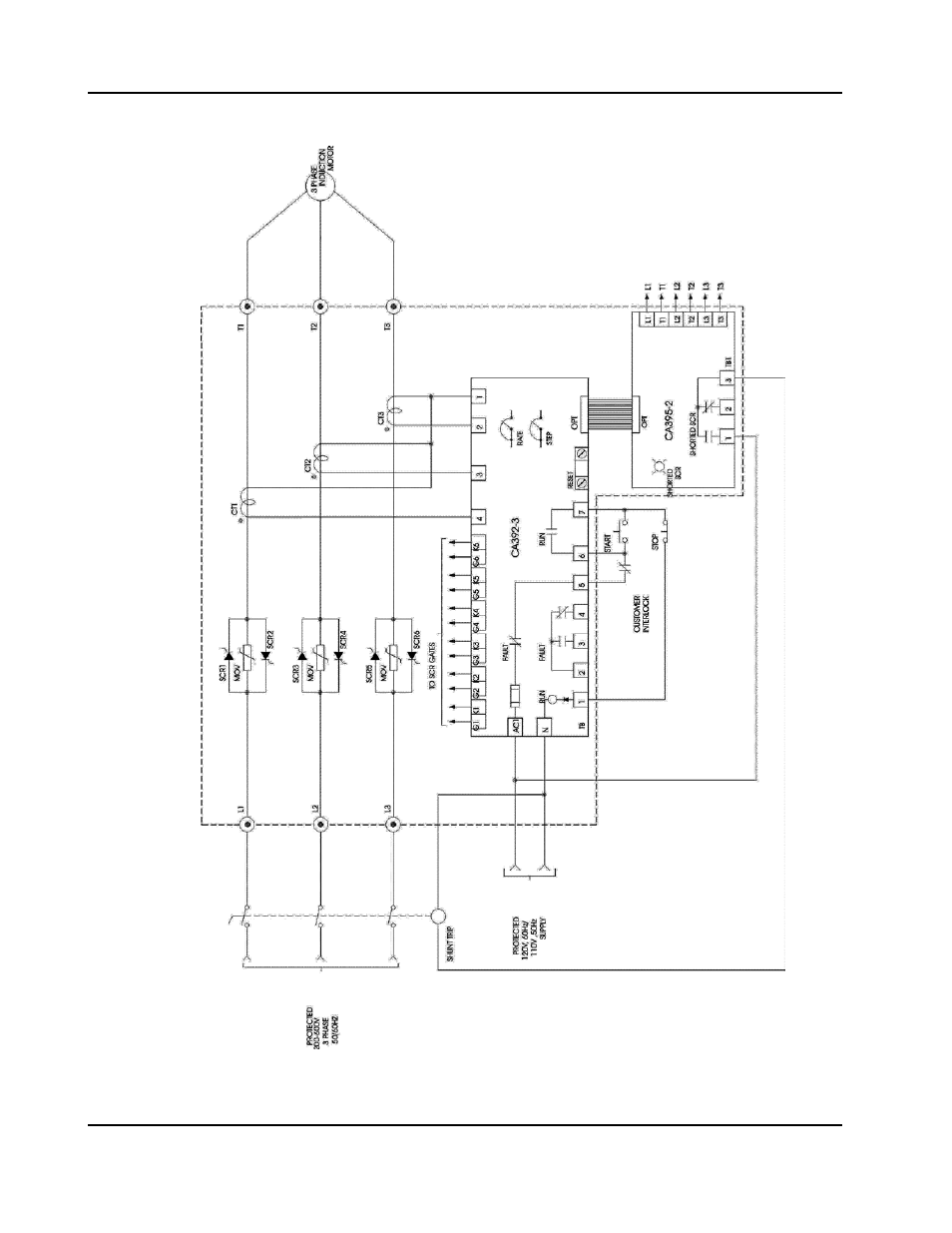
6.7
OPAL WITH SHORTED SCR OPTION
Pages:
1
…
39
40
41
42
43
…
46
wrong Brand
wrong Model
non readable
See also other documents in the category SAF Spare parts:
OPAL Pro DeviceNet
(11 pages)
OPAL Pro MS6B
(38 pages)
OP-STOP DCI
(25 pages)
OPAL MV (Consult SAF)
(2 pages)
OPAL LT
(12 pages)