Grn blk, J1 j2 j3 j4, Wht red – Multiquip LT12P User Manual
Page 49

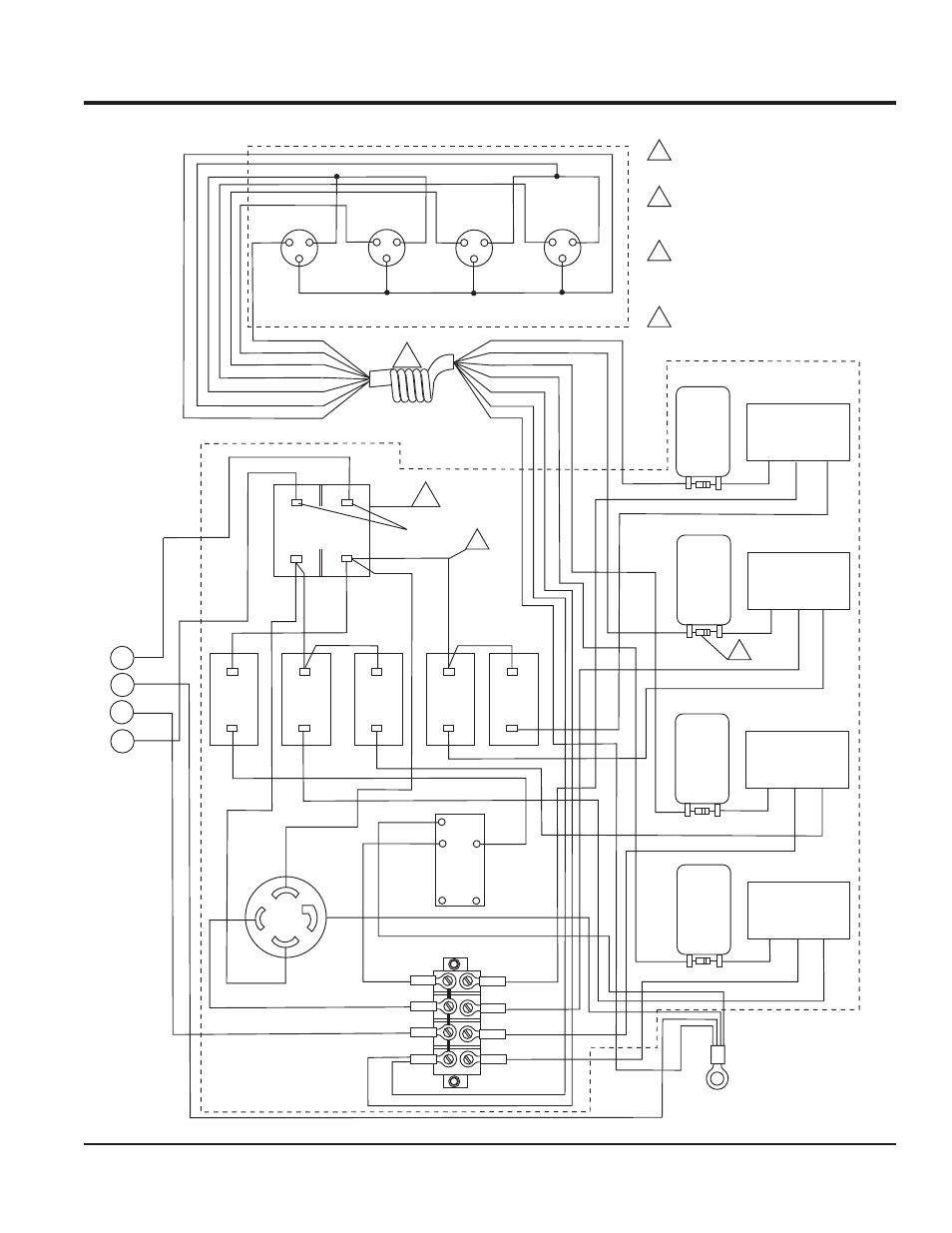
LT12 SERIES LIGHT TOWER • OPERATION MANUAL — REV. #12 (01/20/09) — PAGE 49
LT12 WIRING DIAGRAM — S/N 902626 AND ABOVE
GRN
BLK
CB6
15 AMP
BREAKER
(GFCI)
X
Y
240 VAC
AUX RECPT.
120 VAC
GFCI
RECEPT.
LINE
TB2
WHT
GRN
WHT
W
CHASSIS
GROUND
WHT
GND
G
NEU.
CB4
15 AMP
BREAKER
(LAMP 4)
CB3
15 AMP
BREAKER
(LAMP 3)
CB2
15 AMP
BREAKER
(LAMP 2)
CB1
15 AMP
BREAKER
(LAMP 1)
NEU.
120V IN
OUTPUT
BALLAST #4
24µF@480V
CAPACITOR
NEU.
120V IN
OUTPUT
BALLAST #3
24µF@480V
CAPACITOR
NEU.
120V IN
OUTPUT
BALLAST #2
24µF@480V
CAPACITOR
NEU.
120V IN
OUTPUT
BALLAST #1
24µF@480V
CAPACITOR
WHT
BRN
LOAD
NEUTRAL BUS
CB5
25 AMP
MAIN
BREAKER
RED
RED
RED
RED
YEL
YEL
YEL
YEL
BLK
BLK
J1
J2
J3
J4
GRN
BLUE
BLUE
RED
YEL
RED
YEL
BLK
BLUE
RED
BRN
BRN
YEL
WHT
BLK 16AWG
BLUE 16 AWG
RED 16 AWG
YEL 16 AWG
BRN 14 AWG
WHT 14 AWG
GRN 16 AWG
BRN
WHT
GRN
YEL
YEL
YEL
YEL
7-WIRE COIL CORD
P/N 29433
BLK
BLK
BLK
BLK
BLK
BLK
BLK
BLK
RED
BLK
GRN
BLK
T-BAR ASSEMBLY
P/N 19954
CONTROL PANEL/BALLAST
ASSEMBLY P/N 29614
BLK
BLK
BLK
4
3
2
1
WHT
RED
RED
BLK
240 VAC
FROM GENSET
A
NOTES:
STARTING WITH S/N 902626
AND ABOVE USE ONLY SNAP
FIT CIRCUIT BREAKERS.
B
7-WIRE COIL CORD P/N 29433
REPLACES 6-WIRE COIL CORD
P/N 19955. S/N 905513 AND
ABOVE.
B
A
C
WIRE SIZE IS 12 AWG UNLESS
OTHERWISE SPECIFIED.
C
D
SOME UNITS MAY HAVE A 47K
½ WATT RESISTOR INSTALLED
ACROSS THE CAPACITOR
TERMINALS. OTHER UNITS MAY
HAVE THIS RESISTOR INTERNALLY
INSTALLED WITHIN THE CAPACITOR.
W
D
WHT
