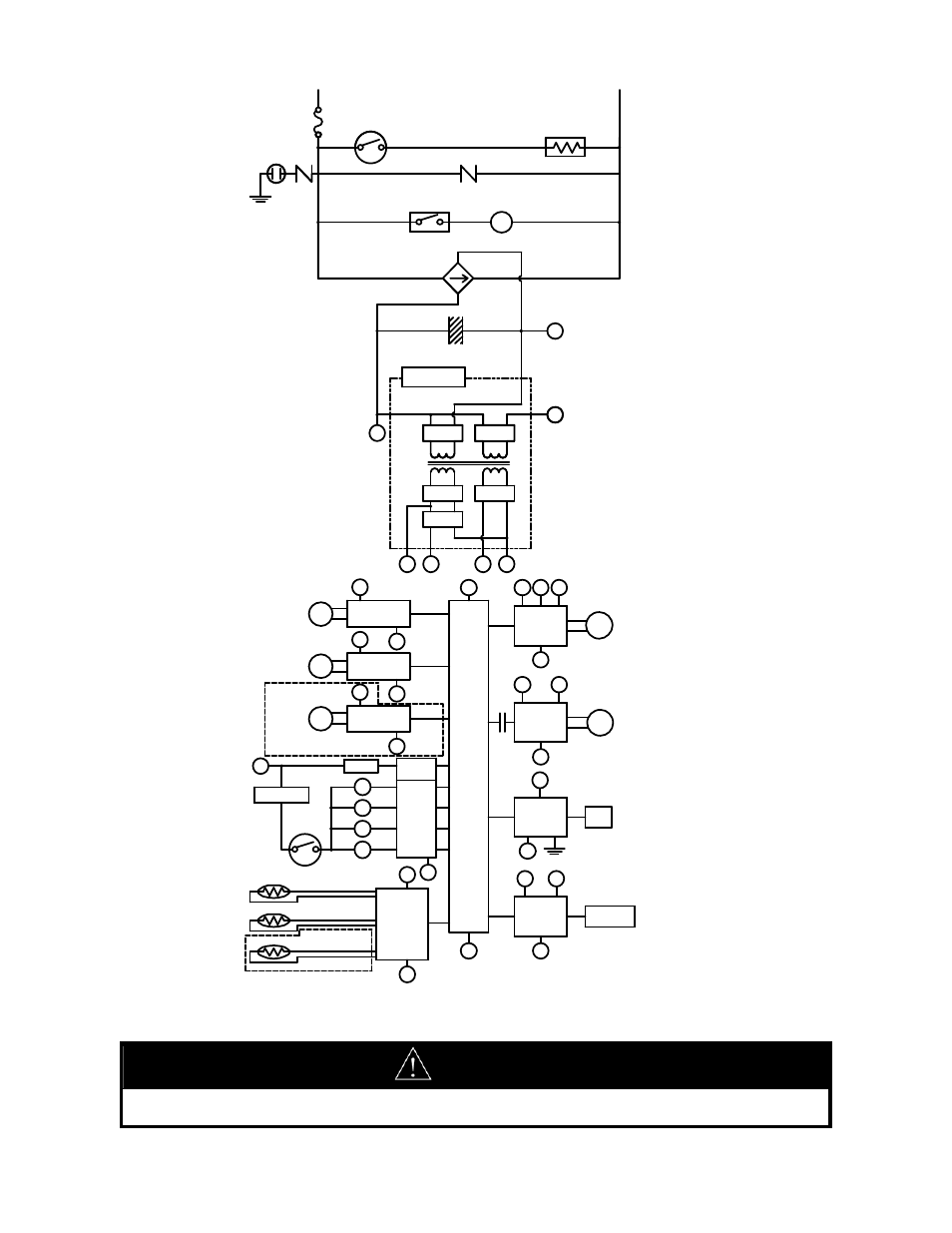
Warning, Figure 41. ladder diagram – Bradford White Everhot TG-150I-N(X) User Manual
Page 50

50
WARNING
DO NOT adjust any dipswitch settings on PC board except dip switch number 1, if required, for vent
length or unless instructed to do so.
RELAY 1
IG
FROST SENSING
SWITCH
ANTI-FROST HEATER
IGNITION
COMBUSTION
FAN
3A(FUSE)
HOT
NEUTRAL
VARISTOR
DC12.6V
SOLENOID
DRIVING
CIRCUIT
CPU
CENTRAL
PROCESSING
UNIT
FAN
REMOTE
CONTROLLER
POV
FAN
CONTROL
CIRCUIT
BY-PASSFLOW
CONTROLDEVICE
CIRCUIT
THERMALFUSE
OVERHEAT
SWITCH
MODULATING
SOLENOID
VALVE
DC40V
DC5V
A
B
C
SG
SWITCHING
POWER SUPPLY
THERMISTOR
CIRCUIT
B
SG
RELAY 1
A
WATERFLOW
SENSOR
CIRCUIT
WATERFLOW
CONTROL DEVICE
CIRCUIT
A
SG
A
SG
SG
A
QS
SG
FR
FLAME
DETECTING
CIRCUIT
FLAME ROD
GND
SG
A
REMOTE
CONTROLLER
CIRCUIT
A
B
E
PG
A
B
C
SG
SG
B
VARISTOR
ARRESTER
GND
SG
WATERFLOW
SENSOR
WATERFLOW
CONTROLDEVICE
BY-PASSFLOW
CONTROLDEVICE
M
M
DC12V
DC170V
D
E
PG
SV3
SV2
SV1
SV0
RELAY
DRIVING
CIRCUIT
D
BY-PASS SERVOMODEL ONLY
OUTGOING WATER
THERMISTOR
HEAT EXCHANGER
THERMISTOR
AIR TEMPERATURE
THERMISTOR
INDOOR MODEL ONLY
MODULATING
VALVEPOWER
CONTROL
CIRCUIT
Figure 41.
Ladder Diagram.
