Trio Avionics Pro Pilot User Manual
Page 82

Chapter 21
ARINC 429
ARINC 429 WIRING
It is recommended that the ARINC 429 and RS232 data lines be wired to the Pro Pilot through a 3 pole
switch (toggle or rotary) generally available at various electronics supply companies.
This will allow the selection of a backup GPS receiver in the event that the primary GPS receiver or EFIS
becomes inoperative.
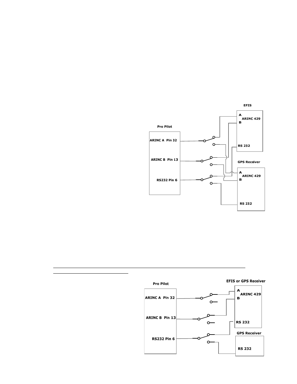
Installation 1
The diagram to the right shows an installation that
might have two independent sources of ARINC
and RS232 data (an EFIS and a GPS receiver).
The switch is positioned so that the Pro Pilot is
obtaining the navigation information from the
EFIS.
Alternatively, the switch may be positioned to get
the navigation data from the GPS receiver.
When the switch is changed, it may take up to 3
seconds for the Pro Pilot to identify and lock to
the new data source.
Installation 2
In an installation which only has one ARINC source and a backup GPS receiver (such as a handheld that
provides only RS232 data) a secondary ARINC signals are not available. If the EFIS should fail,
changing the position of the switch will provide access to the alternate source of RS232 data (AVLINK or
NMEA 0183). The Pro Pilot will automatically detect the absence of ARINC data and would then track
the horizontal flight plan in the backup GPS receiver. In this case, the GPSS and GPSV LEDs will not be
lit (no ARINC data), and the Pro Pilot defaults back to normal operation and front controls will be used for
horizontal and vertical navigation.
Note: Do not allow a wiring or switch configuration that allows the Pro Pilot to be simultaneously
connected to two different systems (i.e. ARINC wired to one data source and RS232 connected
to an alternate source).
