Max1748 triple-output tft lcd dc-dc converter – Rainbow Electronics MAX1748 User Manual
Page 9

MAX1748
Triple-Output TFT LCD DC-DC Converter
_______________________________________________________________________________________
9
the soft-start period into four phases. During phase 1,
the MAX1748 limits the current limit to only 0.38A (see
Electrical Characteristics), approximately a quarter of
the maximum current limit (I
LX(MAX)
). If the output does
not reach regulation within 1ms, soft-start enters phase
II and the current limit is increased by another 25%.
This process is repeated for phase III. The maximum
1.5A (typ) current limit is reached within 3.0ms or when
the output reaches regulation, whichever occurs first
(see the Startup Waveforms in the Typical Operating
Characteristics).
For the charge pumps, soft-start is achieved by control-
ling the rise rate of the output voltage. The output volt-
age regulates within 4ms, regardless of output
capacitance and load, limited only by the regulator’s
output impedance.
Shutdown
A logic-low level on SHDN disables all three MAX1748
converters and the reference. When shut down, supply
current drops to 0.1µA to maximize battery life and the
reference is pulled to ground. The output capacitance
and load current determine the rate at which each out-
put voltage will decay. A logic-level high on SHDN
power activates the MAX1748 (see Power-Up
Sequencing). Do not leave SHDN floating. If unused,
connect SHDN to IN.
Power-Up Sequencing
Upon power-up or exiting shutdown, the MAX1748
starts a power-up sequence. First, the reference pow-
ers up. Then the main DC-DC step-up converter pow-
ers up with soft-start enabled. Once the main boost
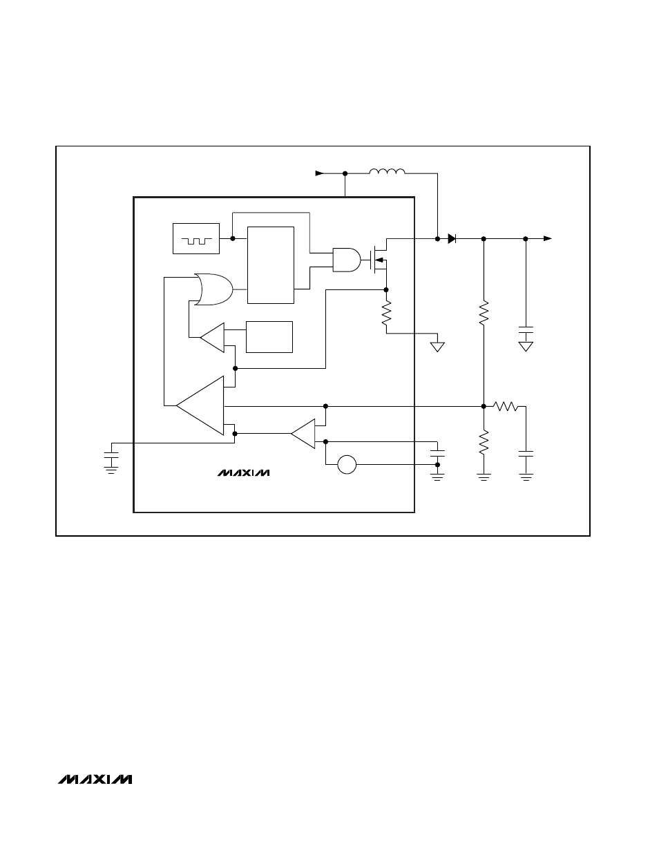
LX
GND
PGND
1.25V
R2
V
IN
= 2.7V TO 5.5V
L1
IN
R1
Q
R
S
OSC
REF
FB
V
MAIN
(UP TO 13V)
V
OUT
=
[1 + (R1 / R2)] x V
REF
V
REF
= 1.25V
I
LIM
C1
C2
C
COMP
R
COMP
D1
INTG
+
+
+
-
+
-
-
MAX1748
Gm
-
+ -
C
INTG
Figure 1. PWM Boost Converter Block Diagram
