Dca-800ssk — engine wiring diagram – Multiquip Portabel Generator (Standard) DCA-800SSK User Manual

Page 63

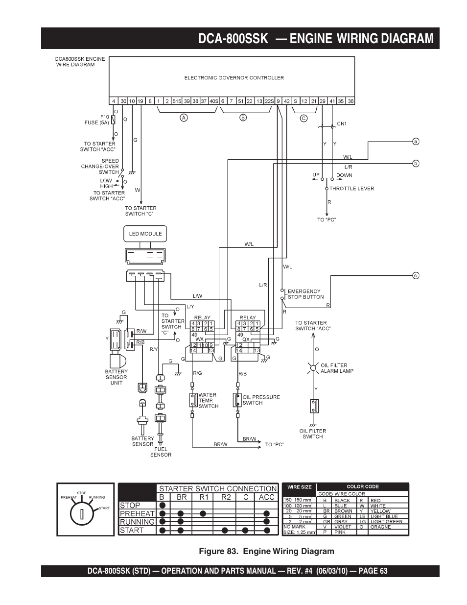
Dca-800ssk — engine wiring diagram | Multiquip Portabel Generator (Standard) DCA-800SSK User Manual | Page 63 / 120 Dca-800ssk — engine wiring diagram | Multiquip Portabel Generator (Standard) DCA-800SSK User Manual | Page 63 / 120
This manual is related to the following products: