RKI Instruments GD-K7D2 (24 VDC) User Manual
Page 15

Model GD-K7D2 (24 VDC) Sample Draw Transmitter • 11
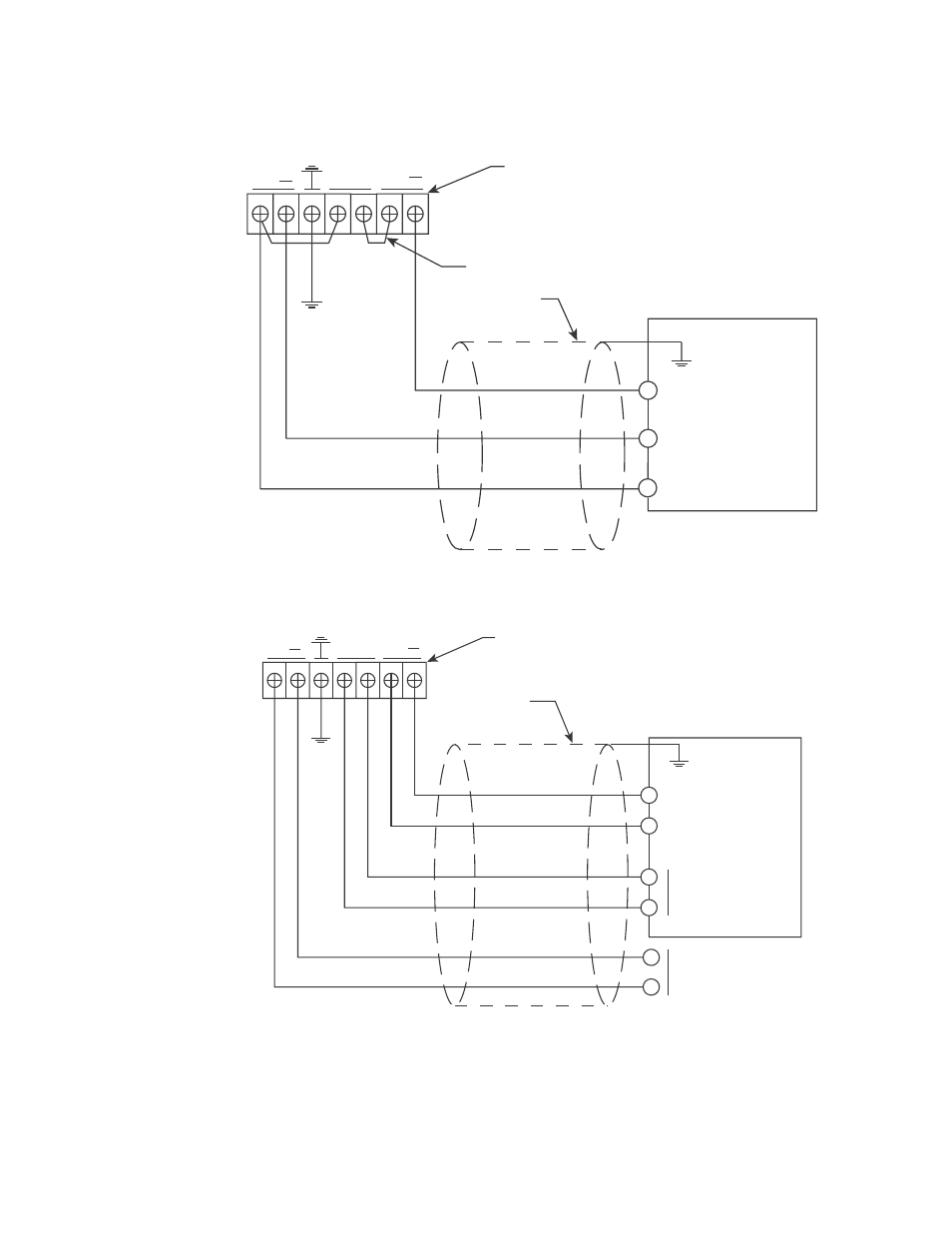
5.
If using a controller with flow alarm terminals, connect the remaining two wires to an
appropriate 24 VDC power source as shown in Figure 9.
Figure 8: Wiring the GD-K7D2 to a Controller Without Flow Alarm Terminals
Figure 9: Wiring the GD-K7D2 to a Controller With Flow Alarm Terminals
6.
Connect the ground terminal to a locally available earth ground.
DC24V
FLOW
ALARM
+
+
4-20 mA
External Wiring
Terminal Strip
Factory Installed Jumper
Cable Shield
4 - 20 mA In (FB)
+ 24 VDC
Controller, Typical
-
(DC Ground)
DC24V
FLOW
ALARM
+
+
4-20 mA
External Wiring
Terminal Strip
Cable Shield
4 - 20 mA In (FB)
+ 24 VDC
24 VDC
Controller, Typical
Flow Alarm
See also other documents in the category RKI Instruments Sensors:
- Eagle Series (89 pages)
- Eagle Series (66 pages)
- 01 Series Manual (33 pages)
- 01 Series Quik Start (2 pages)
- OX-94 (13 pages)
- FP-3 (16 pages)
- GasWatch 1 (18 pages)
- GasWatch 2 Manual (37 pages)
- GasWatch 2 Quik Start (2 pages)
- GP-01 (34 pages)
- GP-01 with self resetting alarms (33 pages)
- GP-204 (7 pages)
- NP-204 (13 pages)
- RI-215A (24 pages)
- SC-01 (45 pages)
- SC-01 (68 pages)
- Data Cal 2000 (88 pages)
- EAGLE 2 Manual (309 pages)
- Eagle 2 Quik Start (2 pages)
- GX-94 (3 pages)
- GX-94 (52 pages)
- SDM-E2 (224 pages)
- SDM-E2 (89 pages)
- Eagle 1 Manual (89 pages)
- Eagle 1 Quik Start (2 pages)
- Inert Gas Testing Eagle with Two Pumps (66 pages)
- Gas Tracer (234 pages)
- Gas Tracer 10,000 ppm (120 pages)
- GX-2001 Manual (45 pages)
- GX-2001 Quik Start (2 pages)
- GX-2001 Canadian Version (43 pages)
- GX-2003 Manual (94 pages)
- GX-2003 Quik Start (2 pages)
- GX-2009 Manual (73 pages)
- GX-2009 Quik Start (2 pages)
- GX-2009 Supplement (2 pages)
- GX-2012 Manual (185 pages)
- GX-82 (22 pages)
- GX-82A (43 pages)
- GX-86 (22 pages)
- GX-86A (39 pages)
- GX-8000(PT0-098) (52 pages)
- GX-8000(H4-0050) (23 pages)
- RX-516 (36 pages)
- GX-2009 (54 pages)