8 acc connector data, 9 chart and connection for x. verter, 10 sstv or afsk operation – Kenwood TS-430S User Manual
Page 23: 11 front bail, 12 operation with a second receiver, 13 operation with a separate receiver antenna, 14 operation as a second receiver, 15 adjustments
Attention! The text in this document has been recognized automatically. To view the original document, you can use the "Original mode".

6.8 ACC Connector Data
Data output connector to control the AT-250.
ACC connector output
No.
Freq. bano\^
[MHzl
No. 2
BD
No. 4
BC
No. 1
BB
No. 7
BA
0.15- 0.4999
0
0
0
0
0.5 - 1.5999
0
0
0
1
1.6 - 2.4999
0
0
1
0
2.5 - 3.9999
0
0
1
1
4.0 - 6.4999
0
1
0
0
6.5 - 7.4999
0
1
0
1
7.5 -10.4999
0
1
1
0
10.5 -15.9999
0
1
1
1
16.0 -22.9999
1
0
0
0
23.0 -29.9999
1
0
0
1
Note: Band output data is TTL level.
0 = Low
1 = high
Frequency band
IMHz]
Pin
No. 5
WRC
0.15- 1.5999
1
1.6 - 1.9999
0
2.0 - 2.9999
1
3.0 - 3.9999
0
4.0 - 6.8999
1
6.9 - 7.4999
0
7.5 -13.8999
1
13.9 -14.9999
0
15.0 -20.8999
1
20.9 -21.9999
0
22.0 -27.8999
1
27.9 -29.9999
0
ACC connector wiring
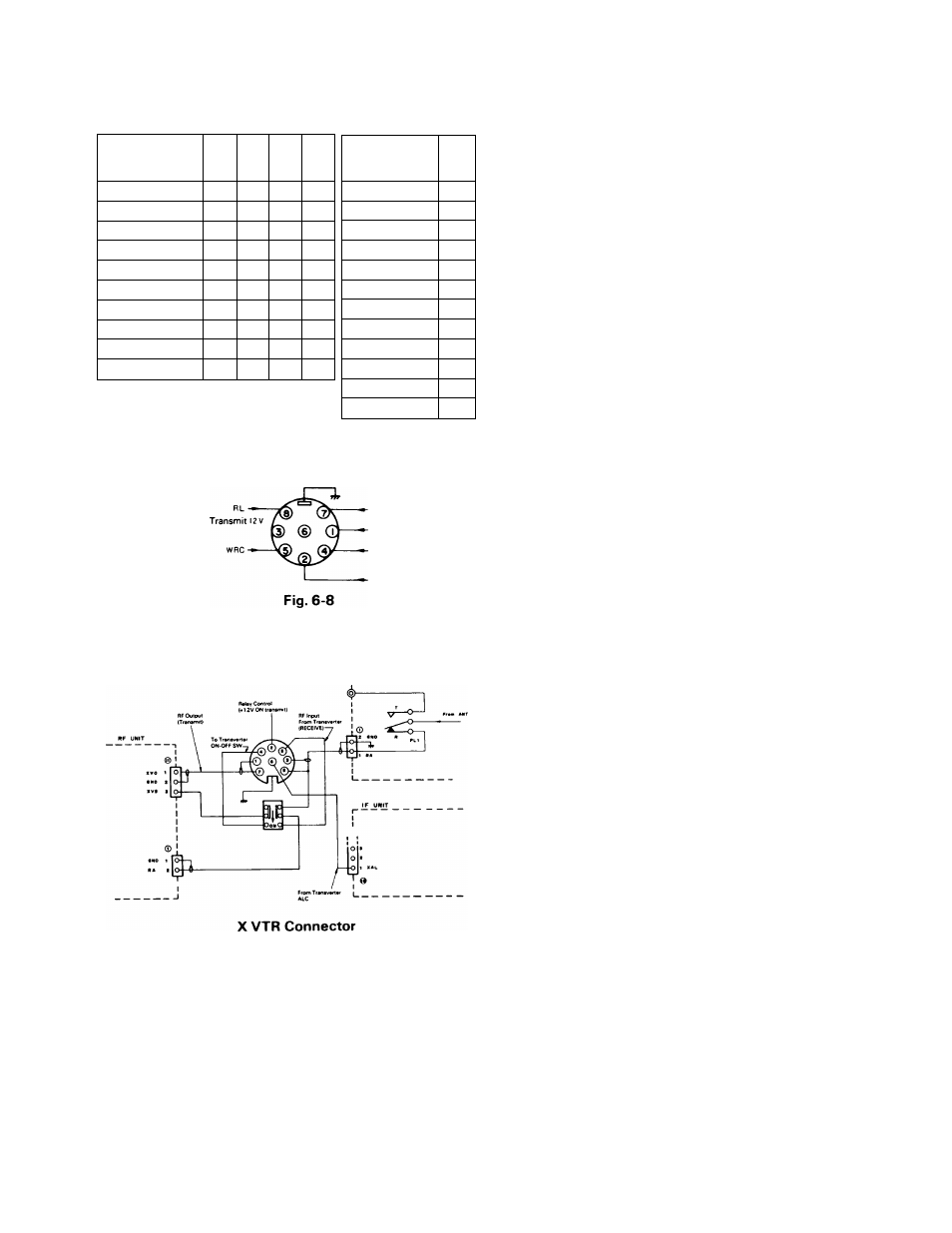
6.9 CHART AND CONNECTION FOR
X. VERTER
FILTER UNIT
6.10 SSTV or AFSK operation
The TS-430S will adapt to slow scan television or AFSK
RTTY operation. For SSTV, the only cabling required are
connections
between
the
transceiver
microphone
input
and the camera output, and between the speaker output
and the monitor input.
When transmitting, adjust the transmitter output so that
final input power is less than approximately 100 W, or for
approximately
1/2
of
normal
output
power.
For
AFSK
operation, connect the T.U. output to the microphone in
put, and speaker output to the T.U. inpunt.
6.11
FRONT BAIL
The transceiver can be elevated for operating convenience
by extending the bail.
6.12 OPERATION WITH A SECOND
RECEIVER
Use the XVRTR port and an 8 Pin DIN Plug, Part
E07-0851-05.
Pin 8 HF Ant output from the TS-430S
Pin 5 RX Ant input
Pin3 GND
Pin 2 RL control, 12V DC in TX
Connect pins 8 and 5 together and through a short length
of 50i2 coax to your second receiver Ant input.
Use pin 2 to mute the second receiver in TX.
6.13 OPERATION WITH A SEPARATE
RECEIVER ANTENNA
Use the XVRTR port and an 8 Pin DIN Plug, Part
E07-0851-05
Pin 8 HF Ant output from the TS-430S
Pin 5 RX Ant input
Pin 3 GND
Either wire your extra antenna to pin 5 and ground, and
use the DIN plug as the connect/disconnect, or wire pins 8
and 5 and the external antenna through a SPDT switch.
6.14 OPERATION AS A SECOND
RECEIVER
Use the REMOTE Connector. Connect Pin 3 (PTT line)
(and Pin 2, GROUND) to your XMTR control output, to
ground Pin 3 in TX. Feed the antenna through the primary
transmitter or transceiver antenna relay.
6.15 ADJUSTMENTS
1. S Meter Zero is VR2 on the IF unit.
2. S meter S-9 calibration is VR3 on the IF, set with 50//V
input at 14.1 75 MHz.
3. "Beeper" audio level is VR6 on the IF unit.
4. CW Sidetone level is VR10 on the IF unit.
5. VFO dial drag (torque) is adjustable from the small slot
ted screw accessed through the bottom cover, directly
under the VFO.
CAUTION;---------------------------------------------------------------------------
The supply voltage (13.8V) always flows at the final tran
sistor collector of the TS-430 independently of the ON/
OFF position of the Power switch.
Please be sure to unplug the power cable before removing
the shield cover of the final unit.
23
