Directory
Brands
B&B Electronics manuals
TV Accessories
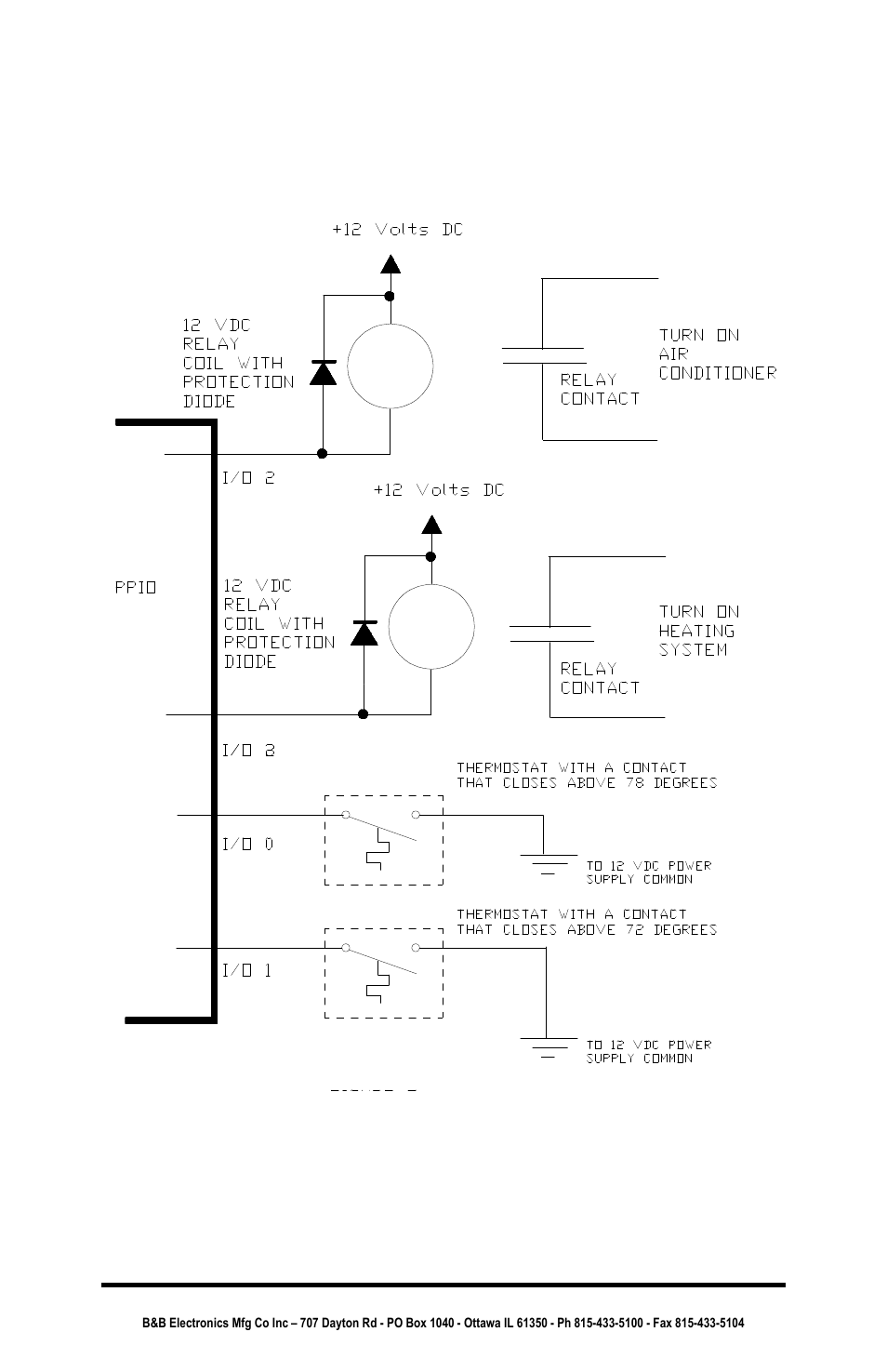
Parallel Port Input/Output Converter PPIO
Manual

B&B Electronics Parallel Port Input/Output Converter PPIO User Manual

Page 31

  • Text mode
  • Original mode
B&B Electronics Parallel Port Input/Output Converter PPIO User Manual | Page 31 / 34 B&B Electronics Parallel Port Input/Output Converter PPIO User Manual | Page 31 / 34
Pages: 1 … 29 30 31 32 33 34
  • wrong Brand
  • wrong Model
  • non readable
See also other documents in the category B&B Electronics TV Accessories:
  • 232SPS2 (14 pages)
  • High Speed Asynchronous to Synchronous Converter 2011 (11 pages)
  • MES1B (71 pages)
  • Industrial Media Converter EIR102 (2 pages)
  • Mini POE Ethernet to RS-232 Converter PES1A (1 page)
  • Mini POE Ethernet to RS-232 Converter PESV1A (60 pages)
  • RS-232 to J1939 Converter CE 1939STB (40 pages)
  • MES1A/MES1B (1 page)
Home Brands Popular manuals Recently added
Manuals Directory

© 2012–2025, azmanual.top
All rights reserved.