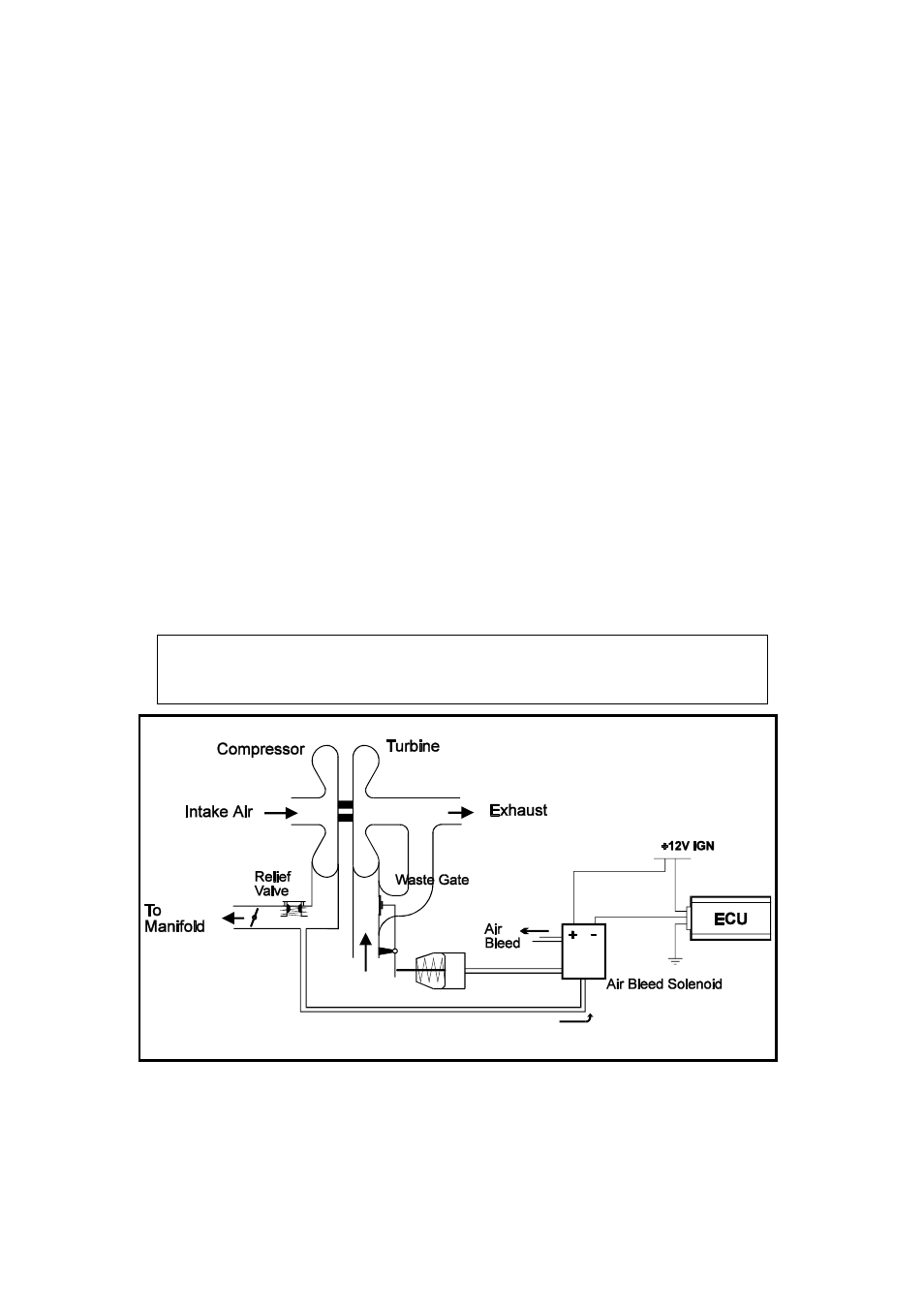
2 turbo waste gate control (twg), 1 description, 2 using the turbo waste gate control – Haltech E6M User Manual
Page 94
This manual is related to the following products:
See also other documents in the category Haltech For the car:
- HT020032 (12 pages)
- Device Emulator 8 (HT020602) (8 pages)
- HT050700 (20 pages)
- HT050900 (32 pages)
- HT051100 (16 pages)
- Platinum Sport 2000 (20 pages)
- HT055007 (16 pages)
- HT055174 (16 pages)
- HT055006 (16 pages)
- HT055105 (16 pages)
- HT055001 (16 pages)
- HT055012 (16 pages)
- HT055014 (16 pages)
- HT055016 (20 pages)
- HT055064 (16 pages)
- Platinum PRO PLUG-IN Hyundai Genesis BK Theta (HT055045) (20 pages)
- HT055050 (16 pages)
- HT055048 (16 pages)
- I/O Expander 12 (HT059900) (12 pages)
- Thermocouple Amplifier TCA 4 (HT059940 / HT059921) ( A / B ) (8 pages)
- PLATINUM Series CAN WIDEBAND CONTROLLER WBC 1 (HT059970) (16 pages)
- HT059990 (12 pages)
- HT055047 (16 pages)
- HT055045 (20 pages)
- HT051400 (20 pages)
- HT051202 (20 pages)
- HT041208 (20 pages)
- HT045505 (16 pages)
- HT051462 (16 pages)
- HT051464 (16 pages)
- HT045650 (12 pages)
- HT045663 (16 pages)
- HT059900 (12 pages)
- HT059920 (8 pages)
- HT059970 (16 pages)
- HT070202 (8 pages)
- Wideband 02 Controller Manual (20 pages)
- Wideband 02 Controller Quick Start (2 pages)
- S3 Hall Effect Sensor (9 pages)
- HT010613 (8 pages)
- RA10 (3 pages)
- RA8 (2 pages)
- IQ3 Logger Dash (5 pages)
- IQ3 Dash (6 pages)
- IQ3 Data Logger Dash (88 pages)